自上世紀以來,人類的城市化與工業化對氣候產生了重大影響,排放出的以二氧化碳(CO2)為首的大量溫室氣體造成了全球變暖等嚴重問題。聯合國政府間氣候變化專門委員會(IPCC)2021年發布報告稱全球變暖問題將在未來二十年達到災難性程度。為避免出現氣候變化的嚴重后果,許多國家都承諾實現CO2凈零排放。中國提出“二氧化碳排放力爭于2030年前達到峰值,努力爭取2060年前實現碳中和”,碳中和與碳達峰現已成為中國“十四五”污染防治攻堅戰的主要目標。國際能源署(IEA)估算,要在本世紀末實現全球溫升不超過1.5℃的目標,32%的碳減排任務要依靠二氧化碳捕集、利用與封存(CCUS)技術。

圖1 CCUS技術環節
隨著各種新興技術的不斷發展,CCUS技術內涵不斷豐富,我國2022年發布的《第四次氣候變化國家評估報告》明確CCUS技術包含生物質能碳捕集與封存(BECCS)和直接空氣捕集(DAC)等負排放技術。《高等學校碳中和科技創新行動計劃》中也指出,要在碳中和關鍵技術行動中展開關于DAC的技術攻關研究。
與其他碳捕集技術相比,DAC技術無地域限制,可將捕集點與封存點置于一處,降低了運輸成本,也可解決交通、建筑行業等諸多CO2分布源的排放問題,還可避免吸附/吸收劑性能受煙氣中高濃度污染物(如NOx、SOx等)的影響,因此DAC被認為是一項極具發展前景的碳捕集技術。
01
DAC示范項目情況
DAC概念最早由美國亞利桑那大學的Lackner教授于1999年首次提出,是指利用吸附/吸收劑直接從空氣中捕集CO2的技術,DAC基本工藝流程如圖2所示。近年來,人們對DAC技術的關注度大幅提升,隨著研究人員的不斷深入研究,DAC技術已被認為是一種可行的碳減排技術。目前,瑞士Climeworks、加拿大CarbonEngineering及美國GlobalThermostat等公司多年來致力于DAC技術的研究,并已有多個運營成功的DAC項目。

圖2 DAC基本工藝流程
2009年Climeworks在瑞士成立,當時是蘇黎世聯邦理工大學的分支機構。2014年,Climeworks與Sunfire和Audi合作啟動了首個試點工廠,可將環境中80%的二氧化碳捕獲并轉化為合成柴油。2017年ClimeworksAG成功運營了世界上第一個工業規模的直接空氣捕集工廠,每年捕集900tCO2,所捕集的CO2直接輸送至附近的溫室或飲料行業。Climeworks在冰島運營的直接空氣捕集與封存項目Orca是全球首個運行的DAC項目,Orca項目于2020年8月開始建設、2021年9月正式運行,每年捕集4000tCO2。2022年6月,Climeworks宣布啟動第二個直接空氣捕集與封存項目Mammoth,每年捕集36000tCO2,預計2024年開始運行。
CarbonEngineering(CE)是哈佛大學DavidKeith教授2009年在加拿大創立的。2017年CE與哈佛大學研究人員合作,研制出一種工業生產方法可將CO2從空氣中直接捕獲并用于生產液態燃料。2021年,CE成立了碳工程研發中心,并創建出世界上最大的DAC研究裝備。隨后CE與OxyLowCarbonVentures在OXY油田附近啟動100萬t空氣碳捕集和封存項目,并與PaleBlueDotEnergy合作在英國部署商業化的DAC項目。2022年,CE與1PointFive合作,完成了全球首個百萬t大型商業DAC項目的過程設計,預計該項目投入運營后,每年可從大氣中捕獲50萬tCO2,并有能力擴大到每年100萬t,1PointFive與CE宣布截至2035年將計劃完成70個這樣大規模的DAC設施。
GlobalThermostat于2010年在美國成立,其創始人為《京都議定書》的作者及來自普林斯頓、哈佛、哥倫比亞和斯坦福大學的研究人員,同年建成了首個試驗示范工廠,2013年建成了第一個商業示范工廠。目前,GlobalThermostat正在與埃克森美孚公司合作,以推進其碳捕獲技術并擴大規模。2021年4月,GlobalThermostat與HIF簽署協議向智利的HaruOnieFuels試點工廠提供DAC設備,并利用捕獲的CO2與電解氫混合生產合成汽油,該工廠的DAC設計目標是2000tCO2/年。

表 1 全球現行 DAC 工廠
目前全球共有18個DAC工廠正在運行,如表1所示,所有這些工廠都是小規模的,總運行捕獲量約為0.7萬tCO2/年,且其中大部分工廠所捕獲的CO2用于利用,只有兩家工廠將捕獲的CO2儲存在地質構造中。同時,全球共計11個DAC設施的計劃現已進入最后階段,如果這11個計劃中的項目都得以順利實施,到2030年DAC的捕獲能力將達到約550萬tCO2,這是目前捕獲能力的700倍,但仍達不到國際能源署(IEA)實現“凈零”方案所需捕獲能力的10%。IEA發布的2050年前的“凈零”排放設想方案中指出,截至2030年DAC設施的規模需擴大到每年捕獲近6000萬tCO2,若要實現這個“凈零”目標,還需要更多、更大規模的DAC工廠投入運行,同時也要不斷完善DAC技術并設法降低DAC成本。
我國DAC技術研究起步較晚,尚無DAC工業示范裝置。華能集團提出預計2024年建成我國第一套DAC工業示范裝置,以填補我國在DAC工程示范領域的空白。浙江大學采用變濕再生工藝開發了30kg/day的小型DAC樣機,所捕集的CO2可用于供給農業溫室大棚。
02
液體DAC技術研究現狀
2.1堿性氫氧化物溶液DAC技術
Zeman和Lackner最早提出利用堿性氫氧化物溶液從空氣中直接提取CO2。堿性氫氧化物溶液DAC技術包括兩個循環反應,一是大氣中的CO2與堿性氫氧化物(氫氧化鈉NaOH或氫氧化鉀KOH)溶液反應生成可溶于水的碳酸鹽,二是通過苛化反應實現堿性氫氧化物的再生,并將苛化反應生成的碳酸鈣(CaCO3)加熱至900℃以上釋放出CO2。美國物理學會(APS)將堿性氫氧化物溶液DAC技術選為DAC基準工藝,并估算每捕獲1tCO2所需成本約為600美元。
圖3為KOH溶液DAC流程示意圖,該流程是在造紙業中廣泛應用的卡夫流程的基礎上提出的,主要包括吸收、苛化、煅燒以及消化4個化學反應。在空氣接觸器中,空氣中的CO2被KOH溶液吸收后轉變為K2CO3形式存在;隨后K2CO3在顆粒反應器中進行苛化反應,實現了KOH的再生;苛化反應生成的CaCO3在煅燒爐中在高溫條件下分解為CaO和CO2;CaO在消化反應器中與水反應生成Ca(OH)2完成循環。

圖3 KOH溶液DAC流程示意圖
堿性氫氧化物溶液DAC技術所需能耗較大,Baciocchi等研究發現以NaOH溶液作為吸收劑吸收CO2時所需能量為12~17GJ/tCO2,而煤、汽油及甲醇燃燒產生CO2所釋放的能量分別為9GJ/tCO2、15GJ/tCO2及20GJ/tCO2,因此這種高能耗技術就經濟性而言可行性較低。為此,研究人員提出了許多改進流程的方法,如采用硼酸鈉(NaBO2)苛化、三鈦酸鈉(Na2O?TiO2)苛化或三氧化二鐵(Fe2O3)苛化等,Kim等提出了一種可選擇性地從廢CO2吸收劑中回收LiOH的電化學系統,Shu等利用氫循環電化學電池在同時實現NaOH溶劑再生和CO2解吸,還有研究人員認為使用核能、太陽能等新能源為DAC流程提供能量是可行的。堿性氫氧化物溶液DAC技術的另一個缺點是無法避免的大量水分損失,因為CaCO3所含的水分在進入煅燒爐中煅燒之前必須去除,Zeman等研究發現從空氣中每捕集1gCO2所對應的H2O損失為90g。
CE采用的DAC工藝即以KOH溶液DAC技術為核心,整個工藝所需能源均來自外部提供的可再生電力或者天然氣燃燒。CE公布的工程設計分析結果顯示,當產品CO2以15MPa的壓力輸送時,每捕獲一噸CO2需要8.81GJ天然氣,或5.25GJ天然氣和366kWh電力,綜合核算后得到從大氣中捕獲CO2的平均成本為94~232美元/tCO2。
2.2胺溶液DAC技術
胺溶液吸收在CO2燃燒后捕集中的應用比較廣泛,先在環境溫度下利用胺溶液從煙道氣體中吸收CO2,然后在120℃左右溫度下通過汽提使胺溶液再生。研究發現烷醇胺對CO2具有很高的親和力,滿足從空氣中直接捕獲CO2的條件,因此近年來胺溶液DAC技術被認為是一種可行的DAC技術。

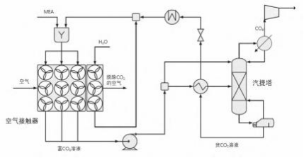
圖4 胺溶液DAC流程示意圖
以乙醇胺(MEA)為代表的胺溶液DAC流程如圖4所示,與堿性氫氧化物溶液DAC流程相比要簡單得多。由于MEA的蒸氣壓相對較高,使用時會有大量的MEA揮發到大氣環境中,而MEA是一種毒性較大的物質,對人體健康及周邊環境危害較大,因此在空氣接觸器(AirContactor)中增設了一股洗滌水以減少MEA的揮發。MEA在空氣接觸器內吸收空氣中的CO2,得到的富CO2溶液首先經泵增壓至汽提塔壓力,然后分成兩股:一股大流量溶液經熱交換器預熱后送入汽提塔;另一股小流量溶液則保持較低溫度從汽提塔頂部送入,這樣底部熱流體散發的熱量可以用來加熱頂部冷流體從而降低再沸器負荷,這也是燃燒后捕集CO2的傳統操作。最后富CO2溶液在汽提塔內通過蒸汽汽提再生得到MEA,完成一個吸收—再生循環過程。
胺溶液DAC技術目前尚未在商業DAC系統中實際應用,但很多研究人員通過實驗和技術經濟分析對胺溶液DAC技術進行了研究。Barzagli等對作為DAC溶劑的胺基溶劑進行了篩選,通過5次連續CO2吸收和胺再生循環實驗研究了2-乙胺乙醇(EMEA)和二甘醇胺(DGA)的性能,他們發現這兩種新鮮胺的CO2捕獲效率約為88%,而再生胺的效率低于新鮮胺:當EMEA在CO2捕集和胺再生反應達到穩態時,再生效率可維持恒定的79%;而DGA在第五次實驗結束時再生效率下降到69%;采用WO3作為脫附催化劑可將DGA的效率提高到85%。EMEA和催化DGA的高再生效率為氨基溶液DAC技術的應用提供了潛在的優勢。Kiani等使用AspenPlus進行模擬研究和經濟評估,得到胺溶液DAC技術的總成本約為273~1227美元/tCO2,并提出假設使用非揮發性吸收劑代替MEA以省去洗滌水部分,合并使用較為便宜的材料建造吸收柱,最終捕獲CO2的成本可降至676美元/tCO2。
2.3氨基酸鹽溶液/BIGs DAC技術
氨基酸鹽溶液/BIGs DAC技術是Seipp等提出的一種新興DAC技術,將PyBIG作為吸收溶劑,通過胍氫鍵將大氣中的CO2轉化為碳酸鹽結晶(PyBIGH2(CO3)(H2O)4),這種結晶的溶解度非常低進而可從溶液中過濾分離。氨基酸鹽溶液/BIGs DAC流程主要分為三個環節,如圖5所示:一是空氣中的CO2與氨基酸鹽溶液反應生成相應的碳酸氫鹽,二是碳酸氫鹽與BIGs(Bis-iminoguanidines)作用使氨基酸鹽再生并同時得到碳酸鹽結晶,三是碳酸鹽晶體在較低溫度(80~120℃)分解實現BIGs的再生并得到高純度的CO2。

圖 5 氨基酸鹽溶液/BIGs DAC 流程示意圖
氨基酸鹽溶液/BIGs DAC技術兼具堿性氫氧化物溶液DAC技術吸收速率快與固體DAC技術再生溫度低的優點,溶劑蒸發損失與熱降解損失也較低。Custelcean等將KOH溶液DAC技術與氨基酸鹽溶液/BIGs DAC技術中溶劑再生所需要的溫度與能量進行了對比,得到m-BBIG、PyBIG與KOH的再生溫度分別為60~120℃、80~120℃及900℃,再生所需能量分別為8.2GJ/t、6.5GJ/t及6.3GJ/t。由此可以看出,與堿性氫氧化物溶液DAC技術相比,氨基酸鹽溶液/BIGs技術再生所需的溫度明顯降低,但再生所需能量仍較高。此外,與胺溶液DAC技術相比,氨基酸鹽溶液/BIGs技術具有更快的吸收速率,溶劑的毒性與揮發性更低。氨基酸鹽溶液/BIGs技術較低的再生溫度可最大限度地減少加熱和氧化過程中溶劑的損失,且雖然其再生能耗較高,但可充分利用低品位熱實現再生,有助于降低DAC系統成本。需要注意的是,BIGs的種類及分子結構決定了其結晶結構及水溶液溶解度,直接影響DAC效果,如GBIG與CO2反應時生成碳酸氫鹽(不是碳酸鹽)不足以驅動DAC,m-BBIG雖可以實現DAC但形成碳酸鹽的結晶性較差,PyBIG、DABIG及MGBIG的DAC效果較好。
2.4堿度濃度變化DAC技術

圖6 堿度濃度變化DAC流程示意圖
Rinberg等描述了一種堿度濃度變化(ACS)DAC技術,如圖6所示,該方法采用稀堿性水溶液吸收空氣中的CO2,溶液與空氣達到平衡時堿度由初始堿度增至平衡堿度,隨后將溶液濃縮使溶液中溶解的無機碳增多、堿度增加至最高堿度,CO2在溶液中的分壓也隨之增加,將系統壓力降至低于CO2分壓后溶液中吸收的CO2得以脫除排放,繼續將濃縮溶液稀釋使其恢復初始堿度,再重新吸收空氣中的CO2并不斷循環對上述過程。一般用于產生純凈水的脫鹽方法都可以實現溶液濃縮,如反滲透(RO)、電容去離子(CDI)及電滲析等方法,濃縮后溶液中的無機碳的絕對數量不會改變,只是將溶質限制在較少的溶劑中從而增加了溶液濃度。
Rinberg等估算了從25℃大氣中捕獲98%純度的CO2所需的能量,得到采用RO濃縮溶液將需要能量160~190kJ/mol,采用MCDI(membraneCDI)濃縮溶液將需要170~380kJ/mol的能量。根據現有研究中堿性氫氧化物溶液DAC技術對應的能量需求為360~480kJ/mol,與堿性氫氧化物溶液DAC技術相比,堿度濃度變化DAC技術不需要高溫加熱再生,因此能耗顯著降低。堿度濃度變化DAC技術所需能量可完全依靠可再生能源運行,且所涉及的各種材料也相對簡單、對環境無污染,還可利用海水淡化行業的研究成果實現溶液濃縮,并在此基礎上大規模部署堿度濃度變化DAC技術。